

适用范围
CJX2交流接触器(以下简称接触器),主要用于交流50Hz(或60Hz),电压至690V,电流至95A的电路中,供远距离接通和分断电路、频繁地起动和控制交流电动机之用,并可与适当的热继电器组成电磁起动器以保护可能发生操作过负荷的电路。
产品符合GB/T14048.4、IEC60947-4标准。
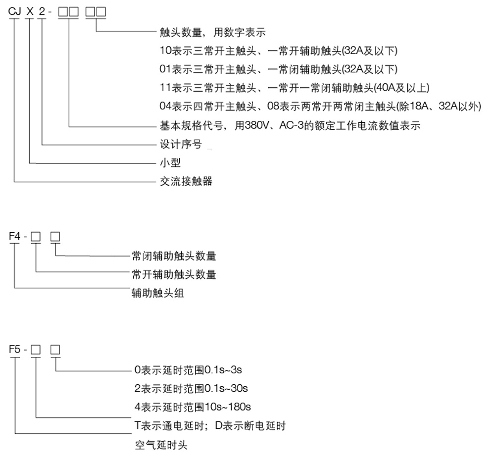
型号及含义

正常工作条件和安装条件
周围空气温度为: -5℃~+40℃,24小时内其平均值不超过+35℃;海拔高度:不超过200Om;
◆大气条件:最高温度+40℃时,空气的相对湿度不超过50%;在较低温度下可以允许有较高的相对湿度,例如20℃时达90%。对由于温度变化偶尔产生的凝露应采取特殊的措施;
◆污染等级:3级;
◆安装类别:Ⅲ类;
◆安装条件:安装面与垂直面倾斜度不大于±5°;
◆冲击振动:产品应安装和使用在无显著摇动、冲击和振动的地方。
主要参数及技术性能
1.接触器的主要参数及技术性能指标

⒉额定控制电路电压Us及代号

结构特点
可以采用积木式安装方式加装辅助触头组(见表3)、空气延时头(其延时见表4)、热继电器等附件组合成多种派生产品(见表5)。
接触器具有体积小、重量轻、功耗小、寿命高、安全可靠等特点。
接触器本体在32A及以下有一对常开或常闭辅助触头,40A及以上有一对常开和常闭辅助触头。另外可在顶部加装LA1辅助触头组(两组或四组)或LA2空气延时头。
接触器除用螺钉安装外,还可以用35mm(CJX2-09~95)和75mm(CJX2-40~95)T型标准卡轨安装。

注:产品本体上移印的A、B、C、D表示延时时间长短的趋势。


外形及安装尺寸(mm)
产品的外形及安装尺寸(见图1、图2及表1)。
